Перейти к публикации

Рекомендованные сообщения

  • Откуда: Мытищи МО
  • Машина: Land Cruiser 100

Помогите решить вопрос. После замены кузова постоянно работает задний дворник на рычаге выключен, разьемы все ок проводка ок. Куда копать ? Может кто нибудь схему дать от куда туда ток идёт. Вообще ума не приложу куда копать. Хоть бы цвет проводов узнать. Из за чего вообще это может быть ?

Поделиться сообщением


Ссылка на сообщение
Поделиться на других сайтах
  • Откуда: Мытищи МО
  • Машина: Land Cruiser 100

Реле в задней крышке могло навернуться ? как его проверить ?

Поделиться сообщением


Ссылка на сообщение
Поделиться на других сайтах
  • Откуда: novosib
  • Машина: z22a

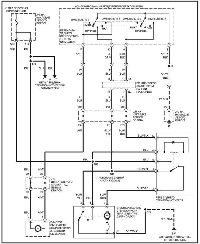
схема

70.jpg

Поделиться сообщением


Ссылка на сообщение
Поделиться на других сайтах
  • Откуда: Мытищи МО
  • Машина: Land Cruiser 100

Всё отладил вопрос снят в блоке за печкой перегорела деталюха впаял похожую теперь всё ок попозже напишу как что и куда.

Поделиться сообщением


Ссылка на сообщение
Поделиться на других сайтах
  • Откуда: Мытищи МО
  • Машина: Land Cruiser 100

Вобщем выкладываю инфу как кардинально проверить работу заднего дворника при неисправности.

 

Если неисправен дворник постоянно работает или не работает или через раз. У меня работал постоянно вне зависимости от положенния рычага.

 

Задний дворник в отличии от передних управляется мозгами спрятанными под торпедой в центре за воздуховодами печки. (Если что тем блоком пол машины управляется походу.)

 

Снимаем воздуховоды и видим черный блок куда втыкаются 3 фишки на фото блок снят.

 

59b6dda96ebef_IMG_78971280x768.thumb.JPG.4b88ab89c6cdba112bccdcc858685d59.JPG

 

Подаём массу на 3й пин как на ресунке МАССУ !!! а не плюс.  Если мондил блок мозгов то сработает релюшка в задней двери и дворник начнет работу. Если реле не срабатывает значит пипец или рычагу, что мало вероятно или проводки, или самой релюшке или мотору. Но на сотках и не только болезнь именно с задним дворником и часто мондит блок.

 

59b6dda83330e_IMG_78941280x768.thumb.JPG.c61e93b2ba5e069a6093b45daa8eba12.JPG

 

У меня на прямую работало а через блок нет сл-но косяк в блоке.

 

Разбираем засранца вроде ничего особенного

 

59b6dda7ab8b1_IMG_78931280x768.thumb.JPG.b3f068e7a8ddbb119ba0ab1b67e0e384.JPG

 

А если поближе, агаааа шлюшечная деталька сгорела незнаю чётакое )))

 

59b6dda65bfc9_IMG_78921280x768.thumb.JPG.b1003e7c6947bdf3803069ad37c2f702.JPG

 

Но не отчаиваемся берем старые платы уже и незнаю от чего и ищем похожую херовину на них.

 

59b6ddab62f62_IMG_79001280x768.thumb.JPG.9ce9c2e720fe534a4355e172f49e3165.JPG

 

Припаиваем место старой обгорелой

 

59b6ddaa07cc7_IMG_78981280x768.thumb.JPG.76893761c1e9d188e24881c20c7b8b2b.JPG

 

Фотка для красоты ) с погорелой шляпой - транзистор

 

59b6ddaab7992_IMG_78991280x768.thumb.JPG.dec0f5481b6e3bdf519cafcc7a67650c.JPG

 

Поставил блок на место проверил, всё как по заводу. ПРОФИТ !

 

Не спешите выкидывать блоки после вердикта косоёбых сервисменов иногда цена ремонта 0р 0 коп. Думаю в ремонте сотовых максимум рублей 300-500 взяли бы. Новый такой транзистор стоит 0.02 цента если что.

 

Спасибо за внимание.

Поделиться сообщением


Ссылка на сообщение
Поделиться на других сайтах
  • Откуда: Самара и Октябрьск (Правая Волга)
  • Машина: Сейчас TLC78 -1KZTE/АКПП. В прошлом TLC72-3L и TLC80-1HDT.

С планшета не понятно, что за машина? Видимо, сотка?

У меня на 80ке тоже задний дворник внезарно начал непрерывно работать независимо от рычага. Спасался выдергиванием предохранителя.  

Так же внезапно прекратил. 

Пока ничего не предпринимаю. 

Поделиться сообщением


Ссылка на сообщение
Поделиться на других сайтах
  • Откуда: Мытищи МО
  • Машина: Land Cruiser 100
46 минут назад, Андрей-312 сказал:

С планшета не понятно, что за машина? Видимо, сотка?

У меня на 80ке тоже задний дворник внезарно начал непрерывно работать независимо от рычага. Спасался выдергиванием предохранителя.  

Так же внезапно прекратил. 

Пока ничего не предпринимаю. 

Сотка. У меня после смены кузова началось, до этого вообще не работал )

Поделиться сообщением


Ссылка на сообщение
Поделиться на других сайтах
  • Откуда: Томск, Краснодар
  • Машина: TLC80 1HD-T,пруль, +5" и LX470 +2"

у меня не понятка была с задним дворником после замены верхней двери, на lx470 2000гв поставил дверь от 100ки праворульной 2006гв, дворник работал сам по себе при выключении зажигания до момента открывания вод.двери, причем работал вниз, те в обратную сторону. Еще постоянно сигнал был об отрытой двери.

Вроде все одинаковое, разъемы, цвет проводов, но не работает как надо, все исправилось после замены проводки, поставил старую проводку и все заработало как надо.

Поделиться сообщением


Ссылка на сообщение
Поделиться на других сайтах
  • Откуда: Москва
  • Машина: TLC 100 1999 г.в. 4.7

Дабы не плодить новых тем!

Всем Доброго дня! Подскажите, пожалуйста, сотка дизель 1998 г.в. блок комфорта у дизеля и бензинки одинаковый?

Поделиться сообщением


Ссылка на сообщение
Поделиться на других сайтах
  • Откуда: Москва
  • Машина: TLC 100 1999 г.в. 4.7

И еще маленькое дополнение, что-то кнопки редактировать сообщение не нашел.  Если кто знает, какие параметры выпаиваемого транзистора и как его "запросить" в интернете? Оговорюсь, в части электроники полный 0, хотелось бы подойти к мастеру и сказать - вот эту ..... вместо этой..... припаяйте, пожалуйста. Вот плата, а вот деталька!

 

Поделиться сообщением


Ссылка на сообщение
Поделиться на других сайтах
  • Откуда: Краснодар
  • Машина: TLC80L std 1HZ MKПП
20 минут назад, novikovvictor сказал:

И еще маленькое дополнение, что-то кнопки редактировать сообщение не нашел.  Если кто знает, какие параметры выпаиваемого транзистора и как его "запросить" в интернете? Оговорюсь, в части электроники полный 0, хотелось бы подойти к мастеру и сказать - вот эту ..... вместо этой..... припаяйте, пожалуйста. Вот плата, а вот деталька!

 

Может там реле за это отвечает?

Поделиться сообщением


Ссылка на сообщение
Поделиться на других сайтах
  • Откуда: Москва
  • Машина: TLC 100 1999 г.в. 4.7
55 минут назад, payc сказал:

Может там реле за это отвечает?

Спасибо за ответ! Реле в самой 5-ой двери под обшивкой меняли на рабочее, это было первым шагом, не помогло! Остается как в описании выше - вскрывать блок "комфорта". На следующей неделе отпишусь, в нем ли причина! 

Изменено пользователем novikovvictor

Поделиться сообщением


Ссылка на сообщение
Поделиться на других сайтах
  • Откуда: Москва
  • Машина: TLC 100 1999 г.в. 4.7

Ну что ж, как обычно, хотели побыстрее, оказалось максимально долго! Действительно, проблема была именно в транзисторе. Вскрыли блок, визуально все в порядке, не придерешься ни к чему. По поводу транзисторов, на работе имелось несколько старых системных блоков, так вот, на материнке имеются данные элементы, обнаруживаются визуально, их не спутаешь! Так что с маркировкой не заморачивались! Выпаяли старый транзистор, не просто было, плата покрыта щедро лаком, с материнки выпаялась в лёт! Перепаяли и все заработало! Еще раз хочу обратить внимание на то, что родной транзистор на плате выглядел отлично и визуально понять о том что он мертв не представлялось возможным. Всем спасибо за советы, помощь, всем удачи везде!

Цена ремонта - стремится к 0, в сравнении с покупкой бу и уж тем более нового блока. Сложностей в разборе нет и ее извлечении нет! На все манипуляции ушло 1.5 часа! 

 

Изменено пользователем novikovvictor

Поделиться сообщением


Ссылка на сообщение
Поделиться на других сайтах

Создайте аккаунт или войдите в него для комментирования

Вы должны быть пользователем, чтобы оставить комментарий

Создать аккаунт

Зарегистрируйтесь для получения аккаунта. Это просто!

Зарегистрировать аккаунт

Войти

Уже зарегистрированы? Войдите здесь.

Войти сейчас

  • Сейчас на странице   0 пользователей

    Нет пользователей, просматривающих эту страницу.


Change privacy settings
×

Важная информация

Чтобы сделать этот веб-сайт лучше, мы разместили cookies на вашем устройстве. Вы можете изменить свои настройки cookies, в противном случае мы будем считать, что вы согласны с этим.