Перейти к публикации

Рекомендованные сообщения

  • Откуда: ........
  • Машина: TLC 80 HD FT 97
1 час назад, Анна З сказал:

У меня клемма открутилась, которая из втягивающего выходит. 

Нада чота делать..:)

 

Изменено пользователем Hodok

Поделиться сообщением


Ссылка на сообщение
Поделиться на других сайтах
  • Откуда: Сочи
  • Машина: TLC 80, 97г., дизель, механика, STD

Приветствую всех! Подниму эту тему, ибо ситуация у меня точно такая же, а решение в итоге не описали.

 

Итак, TLC80, 97г., левый руль, механика.

 

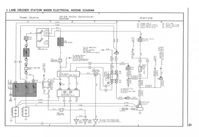
Не заводится авто. Реле 12/24 и реле стартера щёлкают, а втягивающее нет. Достал книгу, начал прозванивать. Реле 12/24 и стартера исправны: на стартер приходит 24В по толстому проводу, а реле стартера замыкает силовые пятаки - тут всё ок.

 

581581939_WhatsAppImage2021-05-07at11_59_36.thumb.jpeg.6e3193b4d22ecd3eb4fee9dc3406bacb.jpeg

Докопался до проводов от реле стартера на втягивающее:

- чёрно-красный провод прозванивается - именно он идёт от реле на втягивающее. В общем он исправен.

- а вот питания (12В) на белом проводе нет!

Заглянул в схему и увидел что он идет напрямую на + клемму левого АКБ. Прозвонил его - нет сигнала.

1174595795_WhatsAppImage2021-05-07at11_59.36(1).thumb.jpeg.d2f0495e93df93bc0a9357980c829afa.jpeg

 

968395422_WhatsAppImage2021-05-07at11_59.36(4).thumb.jpeg.2100b0f6d03623b75513572b0b7b0790.jpeg

Сделал временную врезку (соплю:)) в белый провод (на фото видно разрезанную изоляцию) и подал на него + с левого АКБ. Пробую завести - все релюхи щелкают как и положено, только теперь добавилось щелканье втягивающего, но запуска нет! При этом "сопля" сильно греется, хотя сечение соответствующее родным проводам.

 

1441484959_WhatsAppImage2021-05-07at11_59.36(5).jpeg.ffd476e896cea4fc65923c658299f64c.jpeg

Далее делаю еще проще - кидаю "соплю" напрямую на втягивающее от + и стартер крутится! 

АКБ у меня новые, их заряд проверен. Стартер исправен, ибо по прямой "сопле" крутит хорошо даже от 12В. А вот если врезаться "плюсом" в белый провод - то "сопля" греется и запуска нет.

 

 

1193327322_WhatsAppImage2021-05-07at11_59.36(3).thumb.jpeg.5ce14a189dbf65e6df6a15a6212c917d.jpeg

 

В итоге, я так понимаю, обрыв где-то по белому проводу от реле стартера до + левого АКБ. Причем просмотрел все провода идущие на + левого АКБ - я там не нашёл такого! Ни белого, ни черного - по схеме после разъёма он меняет цвет на чёрный. Где он идёт?

 

Плавкие вставки целые.

Только вот где проходит этот белый провод? где его разъем (показан на схемекак "ЕА1")? И почему тогда "сопля" на этот белый провод греется и запуска нет?

 

Куда копать, други!? Всю голову уже сломал...:ph34r2:

Изменено пользователем artemcus

Поделиться сообщением


Ссылка на сообщение
Поделиться на других сайтах
  • Откуда: Чита
  • Машина: Toyota Hilux Surf, 1999, RZN185, rear truetrac

Поделиться сообщением


Ссылка на сообщение
Поделиться на других сайтах
  • Откуда: Сочи
  • Машина: TLC 80, 97г., дизель, механика, STD
07.05.2021 в 18:26, Homo сказал:

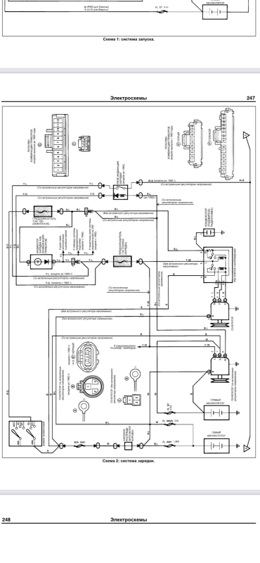
EA1.thumb.jpg.349d17849ef85083e842fc6f31a54ca6.jpgEA2.thumb.jpg.105ad79ec5d01ff5b8d1741994e6222e.jpgIG1.thumb.jpg.d6d20e0c9eed45188b9e1e5abd33ec09.jpg

Благодарю за схемы! Нашёл этот разъём ЕА2 - но он в порядке!

 

Расплёл всю подкапотную косу и установил что по факту белый провод (W) который якобы должен идти от левого АКБ на разъём ЕА2 и далее на реле стартера (его путь на схеме показан), оказывается идёт не с + левого АКБ, а с трёхконтактного разъёма генератора!!! Как так может быть? Конкретно это проводка штатная, провод заводской и все заделки проводов в разъёмы тоже штатные, что исключает колхоз в этом месте. 

 

Я теперь в ещё большей растерянности...

WhatsApp Image 2021-05-10 at 13.33.21.jpeg

Изменено пользователем artemcus

Поделиться сообщением


Ссылка на сообщение
Поделиться на других сайтах
  • Откуда: Чита
  • Машина: Toyota Hilux Surf, 1999, RZN185, rear truetrac

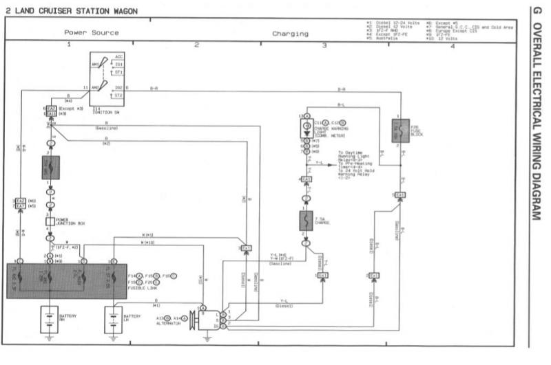
Если по схеме: Белый (W) от генератора на клемму, то это для 12 вольтовой проводки (для данного авто см. сноски 1 или 8).Charging.thumb.jpg.f003cd13360268cb52a7d25173908744.jpg

Изменено пользователем Homo

Поделиться сообщением


Ссылка на сообщение
Поделиться на других сайтах
  • Откуда: Сочи
  • Машина: TLC 80, 97г., дизель, механика, STD
5 часов назад, Homo сказал:

Если по схеме: Белый (W) от генератора на клемму, то это для 12 вольтовой проводки (для данного авто см. сноски 1 или 8).

Спасибо за схему! Ещё раз убеждаюсь что электросхемы в легионовской книге с ошибками. То что прикладываете вы - соответствует действительности. :ok:

 

Но вот чота я ничего не понял... :blink2:

 

Проводка у меня 12/24, да. Только вот не могу понять почему на схеме белый провод (w) от генератора после разъёма ЕХ1 идёт на + клемму правого АКБ?? Там же 24В в момент пуска!? И у меня такого провода там нет.:think:

Изменено пользователем artemcus

Поделиться сообщением


Ссылка на сообщение
Поделиться на других сайтах
  • Откуда: Чита
  • Машина: Toyota Hilux Surf, 1999, RZN185, rear truetrac
20 часов назад, artemcus сказал:

Проводка у меня 12/24, да. Только вот не могу понять почему на схеме белый провод (w) от генератора после разъёма ЕХ1 идёт на + клемму правого АКБ?? Там же 24В в момент пуска!? И у меня такого провода там нет.:think:

Насколько я понимаю, по схеме зарядки 3 пин разъёма Ех1 707647560_AlternatorEX1.jpg.7eceb5e6ed8dcdd98fa2e7b524ca2168.jpgоканчивается разъёмом F202026597458_AlternatorEX1.jpg.19d76cdcd68668f5a359679a945f286e.jpg на блоке предохранителей.

Поделиться сообщением


Ссылка на сообщение
Поделиться на других сайтах
  • Откуда: Сочи
  • Машина: TLC 80, 97г., дизель, механика, STD
11.05.2021 в 18:32, Homo сказал:

Насколько я понимаю, по схеме зарядки 3 пин разъёма Ех1 707647560_AlternatorEX1.jpg.7eceb5e6ed8dcdd98fa2e7b524ca2168.jpgоканчивается разъёмом F202026597458_AlternatorEX1.jpg.19d76cdcd68668f5a359679a945f286e.jpg на блоке предохранителей.

А где можно скачать все схемы электрооборудования?

Поделиться сообщением


Ссылка на сообщение
Поделиться на других сайтах
  • Откуда: Чита
  • Машина: Toyota Hilux Surf, 1999, RZN185, rear truetrac
17.05.2021 в 19:40, artemcus сказал:

А где можно скачать все схемы электрооборудования?

Есть куда скинуть?

Поделиться сообщением


Ссылка на сообщение
Поделиться на других сайтах
  • Откуда: Нижневартовск -----> Ленинград
  • Машина: Пешком
07.05.2021 в 12:47, artemcus сказал:

Приветствую всех! Подниму эту тему, ибо ситуация у меня точно такая же, а решение в итоге не описали.

 

Итак, TLC80, 97г., левый руль, механика.

 

Не заводится авто. Реле 12/24 и реле стартера щёлкают, а втягивающее нет. Достал книгу, начал прозванивать. Реле 12/24 и стартера исправны: на стартер приходит 24В по толстому проводу, а реле стартера замыкает силовые пятаки - тут всё ок.

 

581581939_WhatsAppImage2021-05-07at11_59_36.thumb.jpeg.6e3193b4d22ecd3eb4fee9dc3406bacb.jpeg

Докопался до проводов от реле стартера на втягивающее:

- чёрно-красный провод прозванивается - именно он идёт от реле на втягивающее. В общем он исправен.

- а вот питания (12В) на белом проводе нет!

Заглянул в схему и увидел что он идет напрямую на + клемму левого АКБ. Прозвонил его - нет сигнала.

1174595795_WhatsAppImage2021-05-07at11_59.36(1).thumb.jpeg.d2f0495e93df93bc0a9357980c829afa.jpeg

 

968395422_WhatsAppImage2021-05-07at11_59.36(4).thumb.jpeg.2100b0f6d03623b75513572b0b7b0790.jpeg

Сделал временную врезку (соплю:)) в белый провод (на фото видно разрезанную изоляцию) и подал на него + с левого АКБ. Пробую завести - все релюхи щелкают как и положено, только теперь добавилось щелканье втягивающего, но запуска нет! При этом "сопля" сильно греется, хотя сечение соответствующее родным проводам.

 

1441484959_WhatsAppImage2021-05-07at11_59.36(5).jpeg.ffd476e896cea4fc65923c658299f64c.jpeg

Далее делаю еще проще - кидаю "соплю" напрямую на втягивающее от + и стартер крутится! 

АКБ у меня новые, их заряд проверен. Стартер исправен, ибо по прямой "сопле" крутит хорошо даже от 12В. А вот если врезаться "плюсом" в белый провод - то "сопля" греется и запуска нет.

 

 

1193327322_WhatsAppImage2021-05-07at11_59.36(3).thumb.jpeg.5ce14a189dbf65e6df6a15a6212c917d.jpeg

 

В итоге, я так понимаю, обрыв где-то по белому проводу от реле стартера до + левого АКБ. Причем просмотрел все провода идущие на + левого АКБ - я там не нашёл такого! Ни белого, ни черного - по схеме после разъёма он меняет цвет на чёрный. Где он идёт?

 

Плавкие вставки целые.

Только вот где проходит этот белый провод? где его разъем (показан на схемекак "ЕА1")? И почему тогда "сопля" на этот белый провод греется и запуска нет?

 

Куда копать, други!? Всю голову уже сломал...:ph34r2:

Здравствуйте!

Такая же проблема уже голову сломал, решили проблему)?

Тема конечно старая может быть получу ответ)

Мне бы понять питание от фишки втягивающего есть до вот этого разъема под бардачком, а куда дальше идет провод не пойму!

IMG_3852.jpeg

IMG_3853.jpeg

Реле 24/12 работает 

IMG_3822.jpeg

Машина заводится если подаешь питание на разъем втягивающего 

IMG_3850.jpeg

IMG_3842.png

IMG_3841.png

IMG_3840.jpeg

Изменено пользователем Peak

Поделиться сообщением


Ссылка на сообщение
Поделиться на других сайтах
  • Откуда: Нижневартовск -----> Ленинград
  • Машина: Пешком

Снял с другой машины данные блоки толку нет)

IMG_3858.png

IMG_3859.png

Поделиться сообщением


Ссылка на сообщение
Поделиться на других сайтах
  • Откуда: Подольск
  • Машина: TLC80 1HZ 1996 г. STD +4" 35" Cooper discoverer a/t3
44 минуты назад, Peak сказал:

Снял с другой машины данные блоки толку нет)

Проверь питание на реле стартера в левом крыле. 

Блок, который в светлом презирвативе, даёт на реле стартера и плюс и минус. У меня была проблема не выдавался минус. Не стал долго думать и подал минус на постоянку, перемычкой. 

Изменено пользователем Saimak

Поделиться сообщением


Ссылка на сообщение
Поделиться на других сайтах
  • Откуда: Сочи
  • Машина: TLC 80, 97г., дизель, механика, STD
2 часа назад, Peak сказал:

Здравствуйте!

Такая же проблема уже голову сломал, решили проблему)?

Тема конечно старая может быть получу ответ)

Мне бы понять питание от фишки втягивающего есть до вот этого разъема под бардачком, а куда дальше идет провод не пойму!

IMG_3852.jpeg

IMG_3853.jpeg

Реле 24/12 работает 

IMG_3822.jpeg

Машина заводится если подаешь питание на разъем втягивающего 

IMG_3850.jpeg

IMG_3842.png

IMG_3841.png

IMG_3840.jpeg

Приветствую!

Да, давно уже было, всех деталей сейчас не вспомню. Но выяснили что на стартер приходило не 24В в момент пуска, а 12В, соответственно этого хватало только сдвинуть втягивающее, а уже на вращение мощности не хватало. Я, помню, тогда звал знакомого электрика, он изучил электросхемы  и оказалось что у меня много что было наколхожено и подключено неправильно. Но что именно мы там переподключали и как за давностью уже и не вспомню...:sorry: 

Поделиться сообщением


Ссылка на сообщение
Поделиться на других сайтах
  • Откуда: Нижневартовск -----> Ленинград
  • Машина: Пешком
1 час назад, Saimak сказал:

Проверь питание на реле стартера в левом крыле. 

Блок, который в светлом презирвативе, даёт на реле стартера и плюс и минус. У меня была проблема не выдавался минус. Не стал долго думать и подал минус на постоянку, перемычкой. 

Это реле)?

Одно свечи, второе стартер!

Завтра проверю минус, напишу!

IMG_3838.jpeg

9 минут назад, artemcus сказал:

Приветствую!

Да, давно уже было, всех деталей сейчас не вспомню. Но выяснили что на стартер приходило не 24В в момент пуска, а 12В, соответственно этого хватало только сдвинуть втягивающее, а уже на вращение мощности не хватало. Я, помню, тогда звал знакомого электрика, он изучил электросхемы  и оказалось что у меня много что было наколхожено и подключено неправильно. Но что именно мы там переподключали и как за давностью уже и не вспомню...:sorry: 

Понял, буду дальше разбираться)!

Спасибо!

Поделиться сообщением


Ссылка на сообщение
Поделиться на других сайтах
  • Откуда: Подольск
  • Машина: TLC80 1HZ 1996 г. STD +4" 35" Cooper discoverer a/t3
56 минут назад, Peak сказал:

Это реле)?

Одно свечи, второе стартер!

Завтра проверю минус, напишу!

Отключаешь реле и замыкаешь силовые контакты. Если заводится, то смотришь управление реле и само реле. 

Поделиться сообщением


Ссылка на сообщение
Поделиться на других сайтах
  • Откуда: Краснодар
  • Машина: TLC80L std 1HZ MKПП

А реле 12/24работает?только на втягивающие не приходит?

Поделиться сообщением


Ссылка на сообщение
Поделиться на других сайтах
  • Откуда: Петропавловск-Камчатский
  • Машина: Mitsubishi Lancer Evolution 8 GSR

провод с плавкой вставкой на плюсе левого аккумулятора проверь 

Поделиться сообщением


Ссылка на сообщение
Поделиться на других сайтах
  • Откуда: Нижневартовск -----> Ленинград
  • Машина: Пешком
20 часов назад, payc сказал:

А реле 12/24работает?только на втягивающие не приходит?

Реле как на фото) проверяю на него приходит и на стартере приходит 20-22в!

Получается что только на втягивающее не приходит!

IMG_3822.jpeg

16 часов назад, Obrokoff сказал:

провод с плавкой вставкой на плюсе левого аккумулятора проверь 

Проводок снял он прозванивается - с ним все хорошо!

Изменено пользователем Peak

Поделиться сообщением


Ссылка на сообщение
Поделиться на других сайтах
  • Откуда: Нижневартовск -----> Ленинград
  • Машина: Пешком

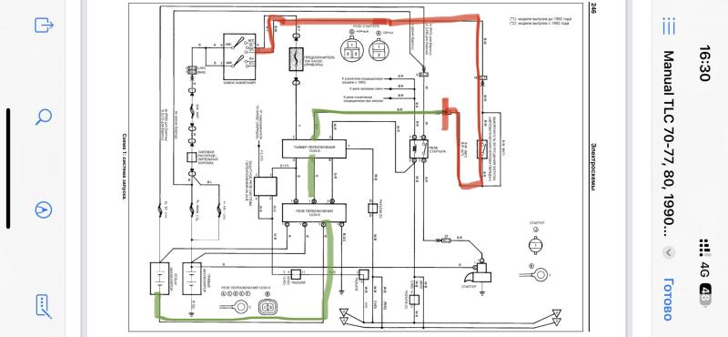
Вообщем по схеме мне надо прозвонить один провод до замка зажигания, что отметил зеленым я прозвонил а вот красным голову ломал куда он далее идет оказывается в замок зажигания)) век живи - век учись)) ну не электрик Я)

Кстати вот этот разъем на нем метка стоит) 

Интересно если этот провод до замка зажигания звонится то куда копать далее?

IMG_3841.jpeg

IMG_3853.jpeg

Изменено пользователем Peak

Поделиться сообщением


Ссылка на сообщение
Поделиться на других сайтах

Создайте аккаунт или войдите в него для комментирования

Вы должны быть пользователем, чтобы оставить комментарий

Создать аккаунт

Зарегистрируйтесь для получения аккаунта. Это просто!

Зарегистрировать аккаунт

Войти

Уже зарегистрированы? Войдите здесь.

Войти сейчас

  • Сейчас на странице   0 пользователей

    Нет пользователей, просматривающих эту страницу.


Change privacy settings
×

Важная информация

Чтобы сделать этот веб-сайт лучше, мы разместили cookies на вашем устройстве. Вы можете изменить свои настройки cookies, в противном случае мы будем считать, что вы согласны с этим.